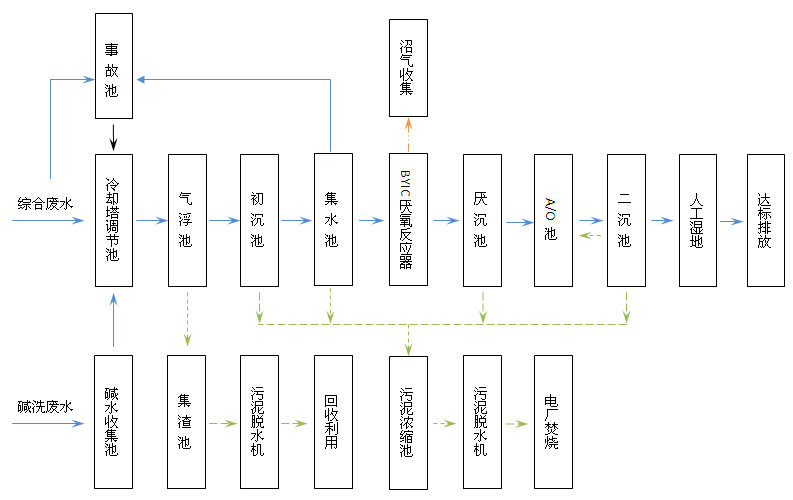
廢水處理工藝流程示意圖:

二、主要監測項目
谷神生物科技集團有限公司廢水主要監測項目為COD。
三、監測點位:
按照環境影響評價報告及其批復和環境監測管理規定要求確定的監測點位1個,設在人工濕地西北角處,安裝有自動監控設備,進行全天實時監測。監測點位示意圖如下:

四、廢水監測方法和儀器
谷神集團廢水采取手工監測+自動監測相結合的監測方法。
1、自動監測
委托第三方檢測機構德州華運環??萍加邢薰緦ξ夜緩U水監測設備進行運
自動監測設備情況表
監測點 | 監測項目 | 設備型號 | 設備數量及廠家 | 是否驗收 |
總排口 | COD | CODet-5000型 | 1臺(杭州澤天) | 是 |
流量 | WL-1A1型 | 1臺(北京九波) | 是 |
2、手工監測
在自動監控儀器設備處于檢修和不正常運行的情況下,采用手工監測,手工監測采取自承擔監測。污水處理站配備獨立的化驗室一個,儀器設備齊全規范;配有化驗員2名,均獲得環保部門頒發的合格證書。
序號 | 分析項目 | 分析方法及依據 | 檢出限 | 儀器設備名稱 | 備注 |
1 | COD | 重鉻酸鉀法 GB 11914-1989 | 5mg/L | COD恒溫加熱器 |
五、監測頻次
谷神集團對COD和廢水流量實行24小時在線自動連續監測。在自動監控儀器設備處于檢修和不正常運行的情況下,采用手工監測,對COD每日監測一次。
六、執行排放標準及其限值
排放標準執行:山東省海河流域水污染物綜合排放標準(DB37 675-2007)表4二級標準及其修改單魯質監標發[2011]35號:COD≤60mg/L。
七、監測質量控制措施
1、廢水污染物自動監測要求:按照《水污染源在線監測系統驗收技術規范》(試行)(HJ/T 354-2007)對自動監測設備進行校準與維護。
2、記錄要求:自動監測設備運維記錄、各類原始記錄內容應完整并有相關人員簽字,保存三年。
3、手工監測監測嚴格執行《環境監測技術規范》、《水和廢水監測分析方法》,實施全過程的質量保證?;炄藛T持證上崗。
八、自行監測信息公布
(一)公布方式
1、企業應按要求及時向市級環境保護主管部門上報自行監測信息,在市級環境保護主管部門網站向社會公布自行監測信息。
2、通過谷神生物科技集團有限公司網站方式對外公開自行監測信息。
(二)公布內容
1、基礎信息:
單位名稱 | 谷神生物科技集團有限公司 | 法人代表 | 張維恩 | |
生產經營場所地址 | 陵縣經濟開發區財源路中段 | 郵政編碼 | 253500 | |
行業類別 | 豆制品制造 | 是否投產 | 是 | |
投產日期 | 2007-01-01 | 統一社會信用代碼 | 91371421723850818U | |
生產經營場所中心經度 | 116°54′41″ | 生產經營場所中心緯度 | 37°36′9″ | |
污水技術負責人 | 李向俊 | 聯系電話 | 0534-8299728 | |
自動監測廠家 | 德州華運環??萍加邢薰?/span> | 委托監測機構 |
|
2、自行監測方案。
3、自行監測項目及結果:全部監測點位、監測時間、污染物種類及濃度、標準限值、達標情況、超標倍數、污染物排放方式及排放去向。
4、未開展自行監測的原因。
5、污染源監測年度報告。
(三)公布時限
1、企業基礎信息應隨監測數據一并公布,基礎信息、自行監測方案如有調整變化時,應于變更后的五日內公布最新內容。
2、手工監測數據每次監測完成后的次日公布。
3、自動監測數據應實時公布監測結果,廢水自動監測設備為每2小時均值。
4、每年一月底前公布上年度自行監測年度報告。